1、了解復雜過程控制系統的構成及儀表的應用(熟悉儀表的操作)
2、掌握復雜過程控制——串級控制方法。
二、實驗設備及參考資料
1.過程控制綜合實驗裝置—儀表控制模塊
2.計算機及MCGS組態軟件—儀表控制實驗.MCG
3.實驗專用線若干及RS485轉232通訊線一根。
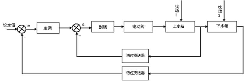
三、實驗系統流程圖:
四、 實驗原理
本實驗采用儀表控制,將上水箱液位控制在設定高度。串級回路是由內反饋組成的雙環控制系統,屬于復雜控制范疇。根據下水箱的液位信號輸出給儀表,作為主調節器輸入,主調節器的輸出作為副調節器的輸入,在串級控制系統中,兩個調節器任務不同,因此要選擇調節器的不同調節規律進行控制,副調節器主要任務是快速動作,迅速抵制進入副回路的擾動,至于副回路的調節不要求一定是無靜差。主調節器的任務是準確保持下水箱液位在設定值,因此,主調節器采用PI調節器也可考慮采用PID調節器。上下水箱雙容串級控制方塊原理圖如下:

五、實驗步驟
1、按要求接好實驗導線。
在傳感器信號輸出區域,將下水箱液位信號LT1輸出用實驗線連接到智能調節儀Ⅱ(addr:2)的 輸入 1-5V 信號輸入端,正負一一對應。
將智能調節儀Ⅱ的輸出4-20mA 連接到智能調節儀I的輸入 1-5V 信號輸入端,正負一一對應。
在傳感器信號輸出區域,將上水箱液位信號 LT1輸出用實驗線連接到智能調節儀I(addr:1)的 輸入 20-100mV 信號輸入端,正負一一對應。
將智能調節儀I的輸出4-20mA 連接到執行器控制信號輸入區的電動調節閥控制信號輸入端口,正負一一對應。
2、使用485轉232通訊線將控制臺右側面的儀表通訊口 “COM2” 與上位機連接。
3、將手動閥門1V1、V3、V4打開,將手動閥門1V2關閉。
4、先打開控制臺左側的總電源開關,按“Start”按鈕啟動設備,再打開儀表電源。
5、設置智能調節器參數,其需要設置的參數如下:(未列出者用出廠默認值)
(1)主調節器(智能調節儀Ⅱ)
SV=8 (參考值)
CtrL=nPID
Addr=2 InP=33 OPt=4-20mA dPt=1
比例系數P=10,積分系數I=40, D=0 Ctl = 2
SCL=0 SCH=1200
OPL=0 OPH=100
CF2=0
(2)副調節器 (智能調節儀I)
CtrL= nPID
Addr=1 InP=39 OPt=4-20mA dPt=1
比例系數P=10,積分系數I=40, D=0 Ctl = 10
SCL=0 SCH=1200
OPL=0 OPH=100
CF2=1
具體請詳細閱讀調節器使用手冊
6、在控制板上打開電動調節閥、水泵電源開關。
7、運行計算機上的儀表工程,選擇系統管理菜單中的用戶登錄,登錄用戶。
8、選擇串級控制實驗的上下水箱雙容串級控制實驗。
9、選擇儀表控制方式。
10、觀察計算機上的實時曲線和歷史曲線。
11、待系統穩定后,給定加個階躍信號,觀察其液位變化曲線。
12、再等系統穩定后,給系統加個干擾信號,觀察液位變化曲線。
六、實驗建議
調節器的PID參數可以反復湊試,逐步逼近達到最佳的整定,實際中,采用串級調節系統是為了提高主被調量(下水箱)精度和改善動態特性而設置的,因此對副調回路的質量指標沒有要求。而對主回路的質量指標要求高。犧牲副回路的質量,保證主回路的調節質量。所以副調節器比例作用強一些,取消積分作用,主調節器設置P、I、D參數即可。
DB-CG13 過程控制綜合實驗裝置系統

過程控制綜合實驗裝置系統整套系統分為:上位控制層系統,實驗對象層,檢測傳感、變送、執行設備,上位控制軟件四部分。系統特點:整套系統安放在可移動的試驗臺桌上,小巧且試驗裝置占地面積小。
1、上位控制層系統:①、智能儀表控制模塊;②、PLC控制系統;③DDC控制系統。
2、實驗對象層系統:
過程控制綜合實驗裝置系統控制對象:由鋁型材安裝框架、不銹鋼儲水箱、有機玻璃雙容串接水箱、帶夾套不銹鋼常壓鍋爐容器、鋁塑復合管路等組成。
1、 標準鋁型材安裝框架:標準鋁型材安裝有機玻璃雙容串接水箱、帶夾套不銹鋼常壓鍋爐容器。安裝底板鋪設不銹鋼桌面可安裝檢測傳感執行裝置、管路等。

3、 外置不銹鋼儲水箱及水泵安裝在帶可移動腳輪的框架上作為一體。水泵出水口帶快插接頭,水泵同控制對象管路系統相連便可實驗。采用304優質不銹鋼,具有不生銹鏡面美觀大方。
4、 有機玻璃雙容串接水箱:
①有機玻璃雙容串接水箱:由進口有機玻璃制作,上水箱(長200×寬200×高400mm)、下水箱(長200×寬200×高400mm)、上下水箱雙容串接安裝,每個水箱帶溢流管及下排水管及閥門,壓力液位傳感器接口。水箱容積大于17.5*10-3m3。
5、帶夾套的不銹鋼常壓加熱鍋爐容器:
利用電加熱管加熱的常壓鍋爐,包括加熱層(鍋爐內膽)和冷卻層(鍋爐夾套),均由不銹鋼精制而成,設置防干燒裝置,可利用它進行溫度實驗。內膽Φ100×500(通動態被加熱水),帶單相1.5KW電加熱管,夾套Φ150×400,內膽安裝Pt100溫度傳感器。
6.管道流量壓力對象系統
整個系統管道由鋁塑管連接而成,不漏水。所有的手動閥門均采用優質球閥,流量計和壓力傳感器安裝在官道上以測量管道流量和水泵出水口壓力,其中儲水箱底部裝有出水閥,水箱需要更換水時,把出水閥打開將水直接排出。
過程控制綜合實驗裝置系統動力:功率可調的不銹鋼循環水泵:可組成不銹鋼泵+電動調節閥+渦輪流量計的動力流量調節系統,也可組成不銹鋼泵+變頻器+渦輪流量計的動力流量調節系統。單相可控硅移相調壓裝置、單相電加熱管組成鍋爐加熱動力系統。
檢測傳感器、執行機構:
流量傳感器:渦輪流量計+流量變送儀。
液位傳感器:擴散硅液位傳感器二個,分別用于檢測上下兩個水箱的液位。另外加熱鍋爐容器上還加一個擴散硅壓力傳感器,做恒壓供水實驗時檢測容器壓力。
溫度傳感器:Pt100熱電阻傳感器一個,Pt100熱電阻溫度變送器一個。用于檢測帶夾套的不銹鋼常壓加熱鍋爐的內膽溫度。
壓力傳感器:擴散硅壓力傳感器一個。用于檢測加熱鍋爐容器壓力實驗時的動態壓力。
變頻調速器:三菱變頻調速器一個。用于調節變頻動力支路的供水壓力及流量。
電動調節閥:全不銹鋼電動調節閥一個。用于調節電動調節閥動力支路的供水壓力及流量。
旁路干擾系統:
系統配有電磁閥作為電動調節閥的旁路,可以實現階躍和脈沖干擾,通過手動閥開度可調節階躍和脈沖干擾的大小。
二、DB-CG13系列上位過程控制系統
(1)DB-CG13上位控制操作/實驗面板
GK-1上位控制操作/實驗臺同實驗對象裝置一體制作安裝。上位上位控制操作/實驗臺安裝在鋁合金實驗臺桌上方。
(2)DB-CG13上位控制操作/實驗面板
上位控制操作/實驗面板:鋼制噴塑結構。
強電控制面板:裝有漏電保護空氣開關、電流型漏電保護器,充分考慮人身安全保護;配置帶鑰匙的電源啟動控制回路和多組保險絲,同時每一組強電輸出都有旋鈕開關控制,保證設備安全,操作控制便捷;裝有分相電壓表、指示燈,直觀,強電信息一目了然;裝有變頻器及其控制接口面板,方便變頻器熟悉、操作和應用。
控制器面板:變頻控制器面板、智能儀表控制面板。
信號接口面板:控制對象中的儀表信號和電氣信號轉移到信號接線板上,提供AI、AO、DO等傳感器檢測及執行器控制信號接口,便于學生自己連線組成不同的控制系統。實驗者通過安全型接插式導線將實驗板與信號板之間進行不同的配線,以完成過程控制各類實驗。
三、DB-CG13上位過程控制系統基型配置:
控制系統提供PLC控制系統、智能儀表控制系統與DDC控制系統三種控制方式,并附帶DCS系統功能。
(1)S7-200SMART PLC控制系統
隨著科技的發展,PLC即使是Micro PLC,也可以勝任多種控制任務。本產品提供的PLC控制系統主機選用西門子的S7-200SMART系列,主要展示小型(Micro)PLC在滿足小規模的控制任務中的完美表現,為培養工程化人才提供更多更強的實驗平臺。

(2)智能儀表控制系統
儀表控制系統核心為帶通信功能的各種儀表,儀表內集成了各種算法,根據現場情況整定儀表控制算法的各種參數,達到控制效果。同時帶通訊功能的儀表與上位計算機的軟件平臺通訊。儀表各種參數和過程值進入軟件平臺(一般為工控組態軟件)的數據庫,再加上組態的流程畫面和操作界面,可以方便在上位計算機整定參數,對過程值進行記錄分析。

DDC控制系統一般有兩種形式,一種采用外部數據采集模塊的形式,其核心為帶RS485通訊的數據采集模塊和計算機算法軟件;另一種采用工控機和ISA或PCI插槽的數據采集板卡。外部數據采集模塊由于安裝方便,同時就地安裝時采用通訊方式向計算機送數據不存在信號衰減,因此本產品采用第一種方式的應用。用戶可根據自己學校的實際情況選用第二種方式的應用(例如研華A/D、D/A、采樣板卡)。
在控制臺直接裝有數據采集模塊,同時利用工控軟件MCGS中強大的算法組態功能,便捷的組建一個帶人機界面的DDC控制系統。在DDC系統中提供開放的算法軟件供實驗和算法編程參考,方便實驗教學和工程人才培養。

四、DB-CG13型過程控制實驗裝置配置清單
表1 DB-CG13型過程控制實驗對象(一套)
| 序號 | 名 稱 | 功 能 | 型號 | 材質 | 數量 |
| 1 | 標準實驗臺桌 | 標準鋁合金實驗臺桌上安放控制對象(可移動儲水箱及水泵在不銹鋼實驗臺桌下面) | DB-1 | 鋁合金 | 1套 |
| 2 | 標準框架及標準不銹鋼安裝底板 | 標準框架安裝有機玻璃雙容串接水箱、帶夾套不銹鋼常壓鍋爐容器,方便安裝固定鋁合金支撐框架、檢測傳感執行裝置、管路等。 | DB-1 | 鋁合金 | 1套 |
| 3 | 電加熱常壓鍋爐壓力容器 | 由不銹鋼內膽加溫筒(帶220V 1.5KW進口不銹鋼電加熱管)和封閉式帶保溫棉地不銹鋼夾套組成 | DB-1 |
封閉式帶保溫棉地不銹鋼夾套(1.5mm304 不銹鋼) 不銹鋼內膽加溫筒(1.5mm304不銹鋼) |
1 |
| 4 | 水箱 | 儲水箱(由1.5mm厚不銹鋼鏡面板制作)可移動 | DB-1 | 不銹鋼(2個通道) | 1 |
| 有機玻璃上小水箱 | DB-1 |
底板20mm進口有機玻璃板(300X300) 側板8 mm進口有機玻璃板(250X250X400) 有機玻璃水箱前面直接刻有液位標尺; |
1 | ||
| 有機玻璃下小水箱 | DB-1 |
底板20mm進口有機玻璃板(300X300) 側板8 mm進口有機玻璃板(250X250X400) 有機玻璃水箱前面直接刻有液位標尺 |
1 | ||
| 5 | 水泵 | 低噪不銹鋼靜音泵(揚程15米) | 功率0.37KW,揚程15米,最大流量0.80-0.85立方米每小時 | 2 | |
| 6 | 溫度傳感器 | Pt100熱電阻 | Pt100 | 1個 | |
| 7 | 溫度變送器 | Pt100熱電阻標準信號轉換 | Pt100 | 輸出4-20mA標準信號 | 1個 |
| 8 | 壓力液位傳感器 | 擴散硅壓力/液位變送器 |
MB400 |
MB400 4-20mA標準信號輸出,0.5級測量精度 |
3個 |
| 9 | 渦輪流量計及變送器 |
額定流量0.28-0.30T/h,測量精度±1.0%,4-20mA標準信號輸出; |
2個 | ||
| 10 | 電動調節閥 | 額定流量為0.28-0.30立方米每小時, 4-20mA信號輸入; | |||
| 11 | 電磁閥 | 使用壓力范圍為0-7㎏/㎝3,工作溫度為-5--80℃; | |||
| 12 | 電加熱控制器 | 可控硅移相調壓裝置 | 1個 |
| 序號 | 硬件型號 | 型號 | 產地 | 數量 |
| 1 | 實驗控制臺 | 上海 | 1 | |
| 2 | 鋼制噴塑實驗屏桌 | 上海 | 1 | |
| 3 | 強電控制面板 | 上海 | 1 | |
| 4 | I/O信號接口控制面板 | 上海 | 1 | |
| 5 | RS232/485轉換器 | 通訊轉換器 | 武漢瑞普 | 1 |
| 6 | 變頻調速器 | 0.4KW | 1 | |
| 7 | AI智能調節儀(自帶Rs485通訊接口) | 萬訊 | 1 | |
| 8 | 開關電源 | 24V/3A | 臺灣明緯 | 1 |
| 9 | 鍋爐防干燒保護器 | 1 | ||
| 10 | 自鎖緊接頭插座及連接導線 | 南京 | 1 |
| 序號 | 硬件名稱 | 硬件型號 | 產地 | 數量 |
| 1 | 8路A/D ICP-7017 | 數據采集模塊 | 臺灣弘格 | 1 |
| 2 | 4路D/A ICP-7024 | 數據采集模塊 | 臺灣弘格 | 1 |
| 3 | RS232/485轉換器 | 通訊轉換器 | 臺灣弘格 | 1 |
| 4 |
工控機 |
臺灣研華 | 臺灣 | 1 |
| 序號 | 硬件名稱 | 硬件型號 | 產地 | 數量 |
| 1 | 控制器 | S7-200SMART | 控制器 | 1 |
| 2 | 模擬量模塊 | EM235(4AI/1A0) | 模擬量模塊 | 1 |
| 3 | 通訊適配器 | PC/PPI | 通訊適配器 | 1 |
表5:軟件清單
| 序號 | 名 稱 | 型號 | 產地 | 數量 |
| 1 | 西門子S7-200SMARTPLC編程軟件 | 西門子 | 1套 | |
| 2 | GK-1智能儀表控制實驗軟件 | 1套 | ||
| 3 | S7-200SMARTPLC控制系統實驗軟件 | 1套 | ||
| 4 | DDC控制系統實驗軟件 | 1套 |
五、DB-CG13型過程控制系統實驗項目
實驗項目:
過程控制系統的組成認識實驗:
(1)過程控制及檢測裝置硬件結構組成的認識,控制方案的組成及控制系統連接實驗。
(2)智能調節儀表、智能變送儀表等各種智能儀表的操作及參數設定。
(3)傳感器的校正(零點遷移與量程調整)
對象特性測試實驗
單容水箱液位數學模型的測試實驗
雙容水箱液位數學模型的測試實驗
鍋爐內膽水溫特性測試實驗
單回路控制系統實驗
單容水箱液位定值控制實驗
雙容水箱液位定值控制實驗
鍋爐內膽水溫定值控制實驗
單閉環流量定值控制實驗
鍋爐內膽壓力定值控制實驗
串級控制系統實驗
水箱液位串級控制實驗
鍋爐內膽水溫與循環水流量串級控制實驗
水箱液位與進水口流量串級控制實驗
比值控制系統實驗
流量比值控制系統實驗
變頻恒壓供水實驗
工控制組態軟件組態控制實驗
所有實驗均包括數據庫組態、圖形動畫、報表、曲線、報警組態、設備通訊組態、算法組態等實驗
六、技術指標
工作電源:三相四線 380V±5% 50Hz或單相三線AC220V±10% 50Hz;
外形尺寸: 實驗臺1720mm×730mm×1600mm
整機容量:<5KVA,控制信號:電壓0~5V
技術功能:可以同時對三個參數進行采集,比如,一組測流量,一組測溫度,一組測壓力。
七、安全保護體系
鍋爐加熱程控保護系統
1、 鍋爐加熱內膽加由水位液位保護裝置,水位不達到一定的高度,控制系統不能控制可控硅調壓器工作。
2、 電加熱管電源控制開關采用鑰匙開關,不實驗時,由教師保護放置鑰匙,避免無關人員誤操作。
電源保護措施
1、 加有電流型漏電保護器。
2、 兩相電源加有保險管,防止斷路。
電源啟停控制方式;
采用啟停按鈕控制接觸器來控制電源的啟停。
漏電保護裝置及安全性和安全承諾;
各種電源及各種儀表的可靠的保護功能
各種電源及各種儀表的強電采用開關控制,學生不自行接線,不存在強弱電混插的問題。
實驗強電接線插頭采用封閉式結構,防止觸電事故的發生。


